防盗消防报警灭火系统
11.1消防灭火系统
档案库房消防设计,历来是比较特殊和非常重要的。根据《档案馆建筑设计规范》JGJ25-2000和目前相对成熟的做法,归纳起来主要有2种系统:水喷雾系统,气体灭火系统。
11.1.1方案设计
采用水喷雾系统最大的优点就是系统投入使用后,装置的维护保养费与气体灭火系统比起,是非常低的,气体灭火药剂或钢瓶须定期检测和撤换。但是考虑误报和消防灭火后造成的损失以及一次投资偏高等综合因素,本方案建议气体灭火系统方式。
气体灭火系统目前市面上较为成熟的有2种:七氟丙烷气体灭火系统、IG541混合气体灭火系统。该二种气体形式都适用于档案库房灭火,都是环保、安全、都能有效迅速达到灭火。IG541混 合气体是通过向被保护空间充满惰性气体降低氧的含量达到窒息灭火,而七氟丙烷气体则是通过化学抑制作用终止燃烧反应达到灭火的目的。从实际灭火情况看,烟燃尽的最小设计灭火浓度相对较大,应用量相对容积比过高,使用量较大,灭火速度相对较慢,七氟丙烷气体灭火系统灭火速度则明显要迅速。
经过综合比较后在本方案中主要推荐使用七氟丙烷气体灭火系统(HFC-227ea)灭火系统。防火防盗系统一般由火灾探测器、入侵探测器、报警控制器和接警中心(硬件加软件)组成。它的最简单形式就是本地(家庭、单位)报警系统,它的组成部分是火灾探测器、入侵探测器和本地报警控制器,以及声光报警器。
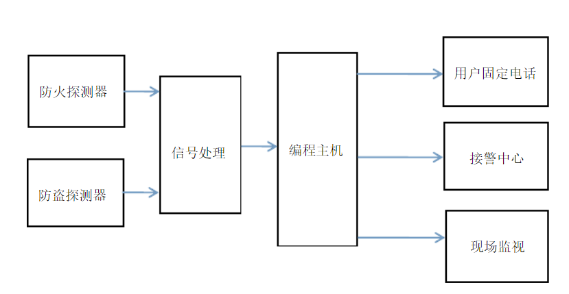
利用固定点电话联网防火防盗报警系统来实现家庭防火防盗报警,该系统由编程主机、探测器、和遥控器组成,一旦发生警情,能把报警信息通过邮电通讯网络瞬间远程传输到用户设定的固定电话上,同时向接警中心报告,中心联网计算机可通过电子地图、数据库、计算机语音提示、监听现场情况,显示发生警情的单位、地址、方位、发案时间、所辖消防大队或派出所(巡逻大队)经历分布,

温度传感器DS18B20釆集的数据为数字信号,可以直接发送至单片机进行处理。烟雾传感器MQ-2气体传感器输岀的信号一般比较微弱,需要经过前置电路对其进行放大、滤波、电平调整,满足单片机对输入信号的要求。MQ-2半导体烟雾传感器属于电阻型,因此只需串联一个参考电阻,再经过一个放大电路即可发送给ADC0808采集,信号经过A/D转换模块后传送进入单片机进行处理。红外人体传感器DYP-ME003输出信号,该信号为高电平时有人入侵,为低电平时表示无人入侵。
单片机内部程序中预先设定报警临界值,包括温度过高报警和气体浓度过高报警。单片机正常工作后,判断所接收到的数据是否达到报警临界值,如果到达报警值单片机控制蜂鸣器和LED灯进行报警,如果没有达到报警值单片机继续接收并处理新数据。如果单片机接收到非法入侵信号,直接报警。单片机实时向数码管输出显示信号,数码管显示周围环境温度和气体数值。
通过比较,方案二能满足我们实时快捷的要求,更加简单有效,且成本低,
固本设计选择方案二。
系统组成
·七氟丙烷灭火瓶 ·选择阀
·电磁启动器 ·压力开关
·启动气瓶 ·集流管
·液体单向阀 ·安全阀
·气体单向阀 ·喷嘴
·连接软管
七氟丙烷储气瓶:由灭火剂贮存容器、容器阀及所贮存的七氟丙烷灭火剂组成。
■ 用途:平时用来贮存七氟丙烷灭火剂,火灾发生时将七氟丙烷灭火剂释放实施灭火。
■ 结构:容器为锰钢或铬钼钢热轧成整体钢瓶。容器阀采用不锈钢与铜合金金属材料, 结构紧凑、流体阻力小,上有安全泄放装置,安全可靠。
电磁启动器
■ 用途:安装在启动气瓶上,按灭火控制指令,启动相应的容器阀和选择阀。
■ 结构:由电磁执行机构组成,其结构先进、作用力大、可靠性强、灵活机动
启动气瓶
■ 用途:贮存启动气源(氮气)的先导启动气瓶。
■ 结构:由容器、容器阀及电磁启动器组成,配装有手动启动头,其密封性强、动作灵敏可靠。
液体单向阀
■ 用途:安装在七氟丙烷集流管上,防止七氟丙烷从集流管倒流。
■ 结构:由阀体、阀芯和弹簧等件组成。结构新颖、动作灵活、密封性强、流体阻力小。
气体单向阀
■ 用途:用于系统启动的控制气路上。
■ 结构:由阀体、阀芯和弹簧等件组成,结构新颖、动作灵活、密封性强、安装方便。
连接软管
■ 用途:用于容器阀与单向阀之间的柔性连接,缓解七氟丙烷灭火剂的流动冲击。
■ 结构:采用不锈钢制作,两端采用球面密封形式。
选择阀
■ 用途:七氟丙烷灭火系统组合成分配系统时设此阀,引导灭火剂流向对应的保护区。
■ 结构:采用不锈钢材料制作,结构新颖独特、体积小、重量轻,数百次启动能保证动作灵活,复位后密封可靠。
压力开关
■ 用途:安装在选择阀的出气口一端(无选择阀的独立系统可安装在集流管上),当释放七氟丙烷灭火剂时,压力开关动作,将信号送到放气灯、声光报警器和控制中心等部位。
■ 结构:由阀体、活塞和微动开关等组成。体积小、重量轻、灵活可靠。
集流管
■ 用途:汇集多个容器的七氟丙烷灭火剂,再经主干管输送到保护区的汇流管路。
■ 结构:集流管由无缝钢管、接头等经焊接而成,整体镀锌处理。接单向阀的接头可根据需要制作成单排或双排
安全阀
■ 用途:安装在集流管上。由于组合分配系统采用了选择阀,使集流管形成封闭管段一旦有七氟丙烷积存,由于温度的原因形成很高的压力,为此在集流管后端设置安全阀。
■ 结构:由阀体和安全膜片组成。结构新颖、安全可靠。
档案密集架系统
2.1 系统概述
档案的保存日益多样化,如文字类、实物类、音像类,等等,从档案介质方面有纸质、磁介质、胶片介质等等,由于档案数量多如烟海,因此档案馆建设费用和管理费用日益成为档案发展的瓶颈所在。档案密集架就是在这种情况下不断地发展起来的。使用档案密集柜,对同样库存档案数量、库房占地面积可节省45%。档案密集柜有手动和智能型两大类。